Система обогрева заднего стекла
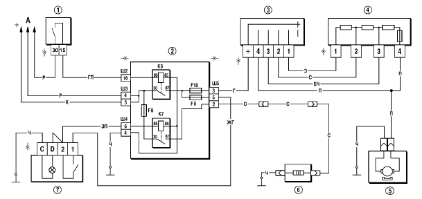
Схема системы обогрева заднего стекла представлена на рис. 7-34.
Нагревательный элемент стекла включается с помощью вспомогательного реле К7 типа 904.3747- 10, установленного в монтажном блоке.
Обогрев заднего стекла можно включить только при включенном зажигании, т.к. напряжение к выключателю 7 подается через дополнительное реле К6, срабатывающее при включении зажигания.
Питание к нагревательному элементу стекла подается через контакты реле К7 от предохранителя F8, который напрямую подсоединен к источникам питания.
Если при включении обогрева заднее стекло не обогревается, необходимо проверить предохранитель F8, провода и их соединения, а также выключатель и реле К7.
Рис. 7-34. Схема включения электродвигателя вентилятора отопителя и элемента обогрева
заднего стекла:
1 – выключатель зажигания;
2 – монтажный блок;
3 – переключатель электродвигателя отопителя;
4 – дополнительный резистор;
5 – электродвигатель отопителя;
6 – элемент обогрева заднего стекла;
7 – выключатель обогрева заднего стекла с контрольной лампой включения;
А – к источникам питания;
К6 – дополнительное реле;
К7 – реле включения обогрева заднего стекла.
Смотрите также:
Замена замка, защелки и выключателя замка крышки багажника
Вам потребуются: ключ «на 10» (удобнее торцовая головка), отвертка с плоским
лезвием.
1. Для снятия замка крышки багажника снимите облицовку панели задка (см.
«Снятие и установка облицовок багажни ...
Примеры для системы
Радиоприемник
с проигрывателем компактдисков/устройство
автоматической смены
компакт-дисков
Выбор опции
Повернуть ручку MENU, чтобы
установить курсор (= выделенный
цветом задний фон) на требуемую
опцию.
Нажать ручку MENU, чтобы выбрать
отмеченную опцию.
Подменю
Стрелка у правого кр ...
Просмотр бегущего текста
Некоторые радиостанции используют сигнал RDS для транслирования рекламы или другой
информации вместо названия радиостанции.
Эта информация отображается на дисплее в виде текста.
Отображение этого ...


